Electric Power Steering: A Comprehensive Guide

F.Radio 37 views
Electric Power Steering: A Comprehensive Guide

Electric Power Steering: A Comprehensive Guide

Hey everyone! Today, we’re diving deep into the world of electric power steering (EPS) . You might not think about it much, but this technology is a game-changer in modern vehicles, making driving smoother, more efficient, and even safer. So, what exactly is this magical system, and why should you care? Let’s break it down!

What is Electric Power Steering?

Alright, guys, let’s get down to business. Electric power steering is essentially an advanced system that assists drivers when they turn the steering wheel. Unlike older hydraulic power steering systems that rely on pumps and fluid, EPS uses an electric motor to provide the necessary assistance. This means it’s lighter, more fuel-efficient, and offers a whole host of benefits that we’ll get into shortly. Think of it as a super-smart assistant for your steering wheel. When you nudge the wheel, sensors detect the input and tell the electric motor exactly how much help to provide. Pretty cool, right? This system is becoming the standard in most new cars because it’s just that good. It’s not just about making it easier to park; it’s about refining the entire driving experience. The engineers behind these systems have really outdone themselves, creating a technology that integrates seamlessly with other vehicle systems, like stability control and adaptive cruise control, to enhance overall vehicle performance and safety. It’s a marvel of modern automotive engineering, really, making our daily commutes and long road trips a whole lot more enjoyable and less strenuous. The precision and responsiveness it offers are leagues ahead of what older systems could provide.

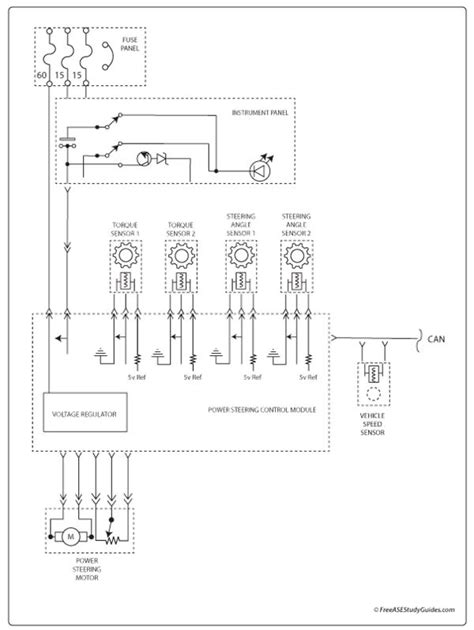
How Does Electric Power Steering Work?

So, how does this wizardry happen? It’s actually pretty straightforward once you get the hang of it. The core components of an electric power steering system include a steering wheel angle sensor, a vehicle speed sensor, an electronic control unit (ECU), and an electric motor. When you turn the steering wheel, the steering wheel angle sensor detects the direction and speed of your input. Simultaneously, the vehicle speed sensor tells the ECU how fast the car is moving. The ECU, which is like the brain of the operation, takes this information and calculates precisely how much assistance the electric motor needs to provide. If you’re moving slowly, like when parking, the motor will provide more boost, making it effortless to turn the wheels. As you speed up, the system gradually reduces the assistance, giving you more road feel and control. This variable assistance is a key advantage of EPS. The electric motor is usually mounted on the steering column or the steering rack itself, directly applying force to help you turn. This eliminates the need for a hydraulic pump, fluid reservoir, and hoses found in traditional systems. The integration of sensors and the ECU allows for incredibly precise control, responding to your every move with accuracy and speed. This responsiveness is crucial for maintaining stability, especially at higher speeds or during sudden maneuvers. The whole process happens in milliseconds, so you feel the assistance almost instantly, making the driving experience feel natural and intuitive. It’s a testament to how far automotive technology has come, bringing us safer, more efficient, and more enjoyable driving experiences. The sophisticated algorithms within the ECU are constantly analyzing data, ensuring optimal performance under various driving conditions.

Benefits of Electric Power Steering

Now, let’s talk about why electric power steering is such a big deal. The benefits are numerous and significantly improve the driving experience. Firstly, fuel efficiency is a major win. Unlike hydraulic systems that constantly run a pump, EPS only uses energy when you’re actually turning the wheel. This can lead to a noticeable improvement in miles per gallon, which is great for your wallet and the environment. Secondly, enhanced driving comfort and control are undeniable. EPS provides variable assistance, meaning it’s easier to steer at low speeds (perfect for parking!) and offers more resistance and road feel at higher speeds, giving you greater confidence on the highway. This adaptability makes driving less tiring, especially on long journeys. Thirdly, improved safety features are integrated seamlessly. Because EPS is electronically controlled, it can be linked with other vehicle systems. For instance, it can help counteract skidding during emergency maneuvers by providing small, precise steering corrections, working in tandem with electronic stability control (ESC). It can also enable features like lane-keeping assist and automatic parking. Fourthly, reduced maintenance is another perk. No hydraulic fluid means no leaks, no need to check fluid levels, and no messy spills. This translates to lower running costs and less hassle for car owners. Finally, design flexibility for manufacturers. The absence of bulky hydraulic components allows for more design freedom in the engine bay and cabin. This all adds up to a superior driving experience that is both more enjoyable and more efficient. The adaptive nature of EPS means it can be tuned by manufacturers to provide a specific feel, whether that’s sporty and direct or comfortable and relaxed, catering to a wide range of driver preferences. This level of customization was much harder to achieve with older hydraulic systems. The precision and responsiveness also contribute to a feeling of greater control and connection to the road, making even mundane drives more engaging.

Reduced Emissions and Better Fuel Economy

Let’s really hammer home the fuel efficiency aspect of electric power steering . Guys, this is huge! Traditional hydraulic power steering systems have a pump that’s always running, drawing power from the engine even when you’re just cruising straight down the road. This constant parasitic draw means your engine is working harder than it needs to, burning more fuel and emitting more greenhouse gases. Electric power steering, on the other hand, is a much smarter system. The electric motor that provides the assistance only kicks in when you actually turn the steering wheel. When you’re driving straight, it’s essentially off, consuming no energy. When you need to make a turn, the system’s sensors detect your input, and the ECU commands the motor to provide just the right amount of assist. This on-demand operation means significantly less energy is wasted. Studies and real-world driving have shown that EPS systems can improve fuel economy by anywhere from 1% to as much as 4% compared to equivalent hydraulic systems. While that might sound small, over the lifetime of a vehicle and across millions of cars on the road, it adds up to a substantial reduction in fuel consumption and, consequently, a significant decrease in harmful emissions like carbon dioxide (CO2). This directly contributes to cleaner air and helps automakers meet increasingly stringent environmental regulations. So, not only are you getting a smoother, more responsive steering experience, but you’re also doing your part for the planet and saving money at the pump. It’s a true win-win situation that highlights the smart engineering behind modern vehicles. The reduction in emissions is not just about CO2; it also contributes to lower levels of other pollutants, making urban environments healthier. The efficiency gains are a direct result of optimizing energy usage, a core principle of sustainable engineering.

Superior Handling and Driving Comfort

When we talk about handling and driving comfort , electric power steering truly shines, making your time behind the wheel a pleasure. The magic lies in its ability to provide variable assist . Remember how older cars sometimes felt like you were wrestling with the steering wheel at low speeds, especially when parking? EPS systems are designed to deliver maximum assistance when you need it most – typically below 40 mph. This makes maneuvering in tight spaces, like crowded parking lots or narrow city streets, incredibly easy and almost effortless. You’ll find yourself making quick turns and precise adjustments without breaking a sweat. But here’s the kicker: as your vehicle’s speed increases, the EPS system automatically reduces the amount of power assist. This is crucial because it allows you to feel more connected to the road. At higher speeds, you want more resistance in the steering wheel; it prevents you from making tiny, unintended movements that could destabilize the car. This increased weight and feedback at highway speeds provide a sense of stability and control, boosting driver confidence, especially when navigating curves or making lane changes. Furthermore, the electronic nature of EPS allows manufacturers to fine-tune the steering characteristics to match the specific feel of a vehicle. Whether it’s a sporty car designed for sharp, responsive handling or a luxury sedan focused on a smooth, isolated ride, the EPS can be programmed to deliver the desired experience. This level of customization leads to a more engaging and less fatiguing drive, making both short trips and long road trips far more enjoyable. The precision of the system also means less vibration is transmitted to the driver, further enhancing comfort. It’s about creating a seamless blend of ease-of-use and dynamic response, adapting to the driver’s needs in real-time.

Integration with Advanced Vehicle Systems

One of the most exciting aspects of electric power steering is its seamless integration with advanced vehicle systems . Because EPS is fundamentally an electronic system, it can communicate and work in harmony with other sophisticated technologies in your car. Think of it like this: the EPS unit is part of a larger digital network within your vehicle. This allows for the implementation of some seriously cool and helpful features. For example, Electronic Stability Control (ESC) systems often work hand-in-hand with EPS. If the ESC detects that the car is starting to skid or lose traction, it can signal the EPS to apply a small, precise amount of steering torque to help the driver regain control. This can be a lifesaver in slippery conditions or during sudden evasive maneuvers. Another fantastic feature enabled by EPS is Lane Keeping Assist (LKA) . The LKA system uses cameras to detect lane markings. If the car starts to drift out of its lane without the turn signal activated, the EPS can provide gentle steering input to nudge the vehicle back into the center of the lane. It’s like having a co-pilot subtly guiding you. Automatic Parking Assist systems also heavily rely on EPS. These systems can take over the steering entirely (and sometimes throttle and braking too!) to perfectly parallel park or perpendicular park the vehicle, even in tight spots where you might struggle. The driver just needs to control the speed and engage the system. Furthermore, Adaptive Cruise Control (ACC) systems that include a